智能給水泵帶有備用全壓起動控制器(就地手動+自動旋轉)給水泵節能控制器三相電機功率控制模塊。序列號。函數中。函數的表示。給水泵全壓啟動控制(手動+自動旋轉)。適用于兩臺水泵自動旋轉工作,由JSML-QY液位控制器自動控制,水位過低自動停止水泵,并配有工作狀態選擇開關。

控制方案編號:主體(短路脫扣器)額定電流值。2009年會議記錄一個18A25A 32A 40A 50A 80A和63A輸出循環數:回路中的第二個回路中。控制器負載類型:M型電動機。

型號代號:無基本型號JSML-QY火型。產品類別代碼名稱。由智能面板和控制模塊組成。智能面板:安裝在配電箱門上或嵌入在控制模塊上面。控制模塊:負責接收并執行智能面板發送的啟動、停止、自檢等命令,安裝在配電箱中,采用壁掛式安裝,體積小,安裝方便。

優點。一個電源控制器可以控制一個或多個電源設備,對于多個設備只需要增加控制器的內部電路的數量。通過智能面板編程軟件實現任意控制,智能面板可以代替傳統的旋鈕、按鈕、指示燈等,可以節省大量的二次控制線路。數字式保護與傳統的電磁控制器、保護器相比,具有體積小、重量輕、運行可靠、接線方便、保護水平高等特點。也可以通過遠程主機進行集中監控。

模式的控制。時間編程。根據預先定義的時間,自動啟動或停止,定時自檢電機。就地手動控制。正常情況下,控制過程由程序自動控制,也可強制手動控制各輸出。自動控制。故障相互切換,電機旋轉功能。應急響應控制。接到保安或消防系統的報警后,自動啟動或停止指定區域內的電源設備。電源控制器可與樓宇系統無縫連接,可實現電動機的遠程啟停,并具有控制器運行、停機、故障等反饋。顯示功能。具有運行、停止和故障狀態指示。設置的功能。可設置手動和自動工作狀態。帶故障復位,靜音設置。報警保護功能。具有聲光報警功能,聲音報警信號可手動。具有過載、過流、過壓、欠壓、缺相、斷相、三相不平衡保護。過流僅報警不跳閘保護。

其他功能。具有多路外接無源信號輸入接口。額定電壓AC380V。工作頻率50赫茲/60赫茲。第三桿。額定工作電流09A/18A/25A/32A/40A/50A/63A/80A的*新地址常規加熱電流25A/32A/40A/50A/60A/80A和125A電機功率2千瓦/4千瓦/7.5千瓦功率11千瓦/15千瓦18.5千瓦22千瓦/30千瓦額定絕緣電壓1250V。輸出電路的數量為1到4個電路。消防聯動模塊DC24V信號。通訊接口RS485外部信號接口干接點。環境溫度為-10℃~60℃環境濕度小于90%±3%(40°C±2°),是一種理想的濕度控制器。工作高度小于2000m。

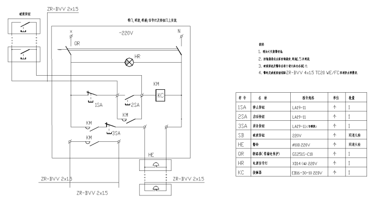
水泵全壓啟動控制器終端的定義。1~3控制器電源輸入:1-L線,2-N線,3-PE線4-6個遙控終端:四開始,五共同,六停止。7~10BA控制接口:可進行BA控制。11~14消防信號接口:DC24V消防標準模塊接口。報警和工作狀態信號反饋接口可根據實際情況增加接口的數量和類型。15~16號對外信號接口:可根據實際情況增加接口數量和類型。17~18反饋信號接口:可根據實際情況增加接口的數量和類型。