一、儀表概述:
雙法蘭遠傳差壓液位變送器是一種通過安裝在管道或容器上的遠傳裝置來感受被測壓力,該壓力經毛細管內的灌充硅油(或其它液體)傳遞至變送器的主體,然后經變送器主體內和放大線路板,將壓力或差壓轉換成4—20mA.Dc信號輸出。遠傳壓力、差壓變送器與智能放大板組合,可構成智能遠傳壓力、差壓變送器,與符合HART協議的手操器配合,可以相互通訊,進行設定和監控。為了適應不同的安裝需求,本系列變送器具有多種形式的遠傳裝置供用戶選擇,變送器的主體結構與差壓、壓力變送器相同。
能準確測量差壓,并把它轉換成DC4~20mA的輸出信號。該變送器采用了由微加工技術制成的硅微電容傳感器和微處理器,具有優異的特性和功能,小巧、輕便,環境適應性優良,適用于所有的領域。若使用手持通信器(另售品),可通過遠程操作,在不影響變送器DC4~20mA輸出信號的同時,進行顯示與設定。
和主要用于以下場合的測量:高溫下的粘稠介質易結晶的介質帶有固體顆?;驊腋∥锏某恋硇越橘|強腐蝕或劇毒性介質可消除導壓管泄漏污染周圍環境現象的發生:可免去采用隔離液時,因測量信號的不穩定,需要經常補充隔離液的繁瑣工作。連續測量界面和密度遠傳裝置可避免不同瞬間介質的交混,從而使測量結果真實地反映過程變化的實際情況。衛生清潔要求很高的場合如食品、飲料和醫藥工業生產中,不僅要求變送器接觸介質部位符合衛生標準,并且應便于沖洗,以防止不同批量介質交叉污染。
核心部件:采用十六位單片機,其強大的功能和高速的運算能力保證了變送器的優良品質。整個設計框架著眼于可靠性、穩定性、高精度和智能化,滿足日益升高的工業現場應用要求。為此,軟件中應用了數字信號處理技術,使其具有優良的抗干擾能力和零點穩定性,且具備零點自動穩定跟蹤能力( ZSC )和溫度自動補償能力(TSC)。強大的界面功能無需手操器,保證了良好的交互性。數字液晶顯示表頭能夠顯示壓力、溫度、電流三種物理量及 0~**** 模擬指示,按鍵操作能方便地在無標準力源的情況下完成零點遷移、量程設定、阻尼設定等基本的參數設置,而且可以重新對變送器進行標定,方便了現場調試??蛇x通訊功能,實現數字信號遠傳。可選HART通訊功能,通過上位機或手操器對變送器進行遠程控制或重新組態。
二、測量原理:
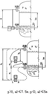
雙法蘭遠傳差壓液位變送器的測量原理是當被測介質的兩種壓力通入高、低兩壓力室,作用在δ元件(即敏感元件)的兩側隔離膜片上,通過隔離片和元件內的填充液傳送到測量膜片兩側。液位變送器是由測量膜片與兩側絕緣片上的電極各組成一個電容器。當兩側壓力不*時,致使測量膜片產生位移,其位移量和壓力差成正比,故兩側電容量就不等,通過振蕩和解調環節,轉換成與壓力成正比的信號。
當差壓計一端接液相,另一端接氣相時,根據流體靜力學原理,有:
PB=PA+Hρg (2-1)
式中: H——液體高度;
ρ——被測介質密度;
g——被測當地的重力加速度。
由式(2-1)可得:
ΔP= PB-PA= Hρg
在一般情況下,被測介質的密度和重力加速度都是已知的,因此,差壓計測得的差壓與液體的高度H成正比,這樣就把測量液體的高度的問題變成了測量差壓的問題。
三、遠傳差壓變送器測液位示意圖:
四、適用場合:
遠傳差壓變送器是用于防止管道中的介質直接進入變送器里的壓力傳感器組件,它與變送器之間是靠注滿流體的毛細管連接起來的。用于測量液體、氣體或蒸汽的液位、流量和壓力,然后將其轉變成4~20mA DC信號輸出。
五、性能特點:
1、超級的測量性能,用于壓力、差壓、液位、流量測量;
2、數字精度:+(-)0.05%;
3、模擬精度:+(-)0.75%+(-)0.1%F.S;
4、全性能:+(-)0.25F.S;
5、穩定性:0.25% 60個月;
6、量程比:100:1;
7、量速率:0.2S;
8、小型化(2.4kg)全不銹鋼法蘭,易于安裝;
9、過程連接與其它產品兼容,實現理想測量;
10、采用H合金護套的傳感器(技術),實現了優良的冷、熱穩定性;
11、采用16位計算機的智能變送器;
12、標準4-20mA,帶有基于HART協議的數字信號,遠程操控;
13、支持向現場總線與基于現場控制的技術的升級;
六、技術指標:
輸出信號:4~20MA.DC二線制(模擬)
二線制4~20mA直流信號上疊加數字信號,由用戶選擇線性或開方輸出。(智能);
供電電源:12~45V.DC;
電源影響:<0.005%輸出量程/V;
14、為避免被測介質直接于變送器的隔離膜片接觸提供了一種可靠的測量方法;
阻 尼:通??稍?.1~16秒之間可調,當灌充惰性液或帶遠傳裝置時,時間常數會增大;
啟動時間:<2秒,不需預熱;
工作環境:環境溫度 -29~93℃(模擬放大器);
-29~75℃(數字/智能放大器);
-29~65℃(帶顯示表頭);
環境濕度 0~95%;
防護特性:防護能力 IP65;
防爆類型:隔爆型 Exd II BT4-6;
本安型 Exia II CT5;
靜壓影響:零位誤差:±0.5%量程限值,對于32MPa在管道壓力下通過調零給予校正;
電磁輻射影響:0.05%量程值,接受輻射頻率27~500MHz,試驗場強3V/m;
指示表(%):液晶數顯 精度±0.2%;
振動影響:任何方向200Hz振動時,±0.05%/g;
安裝位置:膜片未垂直安裝,可能產生小于0.24KPa的零點誤差,但可通過調零來修正;
重 量:3.9Kg(不包括附件)。
七、帶遠傳裝置的液位計適用于下列工況:
1、需要將高溫介質與變送器隔離。
2、測量介質對變送器敏感元件有腐蝕作用。
3、被測介質由于環境或溫度變化而固化或結晶。
4、更換被測介質需要嚴格凈化測量頭。
5、懸浮液體或高粘度介質。
6、測量頭必須保持清潔衛生。
7、密封壓力容器測量。
八、應用介質:
遠傳差壓變送器可避免被測介質直接和變送器的隔離膜片接觸,這種測量方法適用于下述幾種情況:
1、被測介質對變送器敏感元件有腐蝕作用;
2、需要將高溫被測介質與變送器隔離;
3、被測介質中有固體懸浮物或高粘度介質;
4、被測介質由引壓管引同時易固化或結晶;
5、更換被測介質需嚴格凈化測量頭;
6、測量頭必須保持衛生,嚴禁污染。使用對象:腐蝕性或粘性的液體。
注意:真空場合不宜采用遠傳變送器。
九、遠傳差壓變送器注意事項與日常維護:
1、使用全新的雙法蘭差壓變送器前,要檢查法蘭膜片內充液是否充足(各商家生產的電極對內充液的多少要求不同)如太少,需返廠維修。
2、對于沒有浸入過溶液的膜片和長期干放的傳感器,在使用前要在需要查看有無損壞,目的是使受壓后,傳感器膜片破裂,造成油液混入測量介質中。
3、日常使用時法蘭拆卸不用時應該使用保護套,切忌將膜片裸露外面。
4、長期不用可以干放,經常使用保存在電極保護液中,但使用前要浸泡活化。
5、測量強酸強堿會大大降低電極壽命,因此如需頻繁測量強酸強堿選購特種耐強酸強堿膜片。
6、清洗膜片清水沖洗,水力不應過大,不要使用鐵刷或其它金屬擦洗。
7、法蘭要輕拿輕放,膜片極為脆弱,以免磕碰。
十、選型一覽表:
|
廠家規格
|
型號表示
|
|
3051LDP
|
遠傳差壓液位變送器
|
|
|
代碼
|
量程范圍KPa
|
|
3
|
0-1.3~7.5
|
|
4
|
0-6.2~37.4
|
|
5
|
0-31.1~186.8
|
|
6
|
0-117~690
|
|
7
|
0-345~2068
|
|
8
|
0-117~690
|
|
|
代碼
|
輸出
|
|
E
|
4-20mADC
|
|
S
|
智能式
|
|
|
代號
|
法蘭材料
|
法蘭材料
|
|
22
|
316SST
|
316SST
|
|
|
代號
|
附加功能
|
|
S1
|
一個遠傳裝置
|
|
|
S2
|
二個遠傳裝置
|
|
|
|
代碼
|
選項
|
|
M1
|
0-****線性指示表
|
|
M2
|
LED顯示表
|
|
M3
|
LCD顯示表
|
|
B1
|
管裝彎支架
|
|
B2
|
板裝彎支架
|
|
B3
|
管裝平支架
|
|
d
|
隔爆型dⅡBT4
|
|
i
|
本安型iaCT6
|
注:
